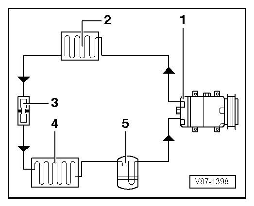
Refrigerant Circuit With RESTRICTOR And Reservoir
The following illustration shows only the principle of a refrigerant circuit, the design of the refrigerant circuit in the respective vehicle can be found in the vehicle-specific Service Information. Refer to Refrigerant Circuit .
- A/C Compressor
- Condenser
- Restrictor
- Evaporator
- Reservoir
NOTE:
Arrows point in direction of refrigerant flow.
